Prima pagină » Social » Un instrument orbital creat de NASA a detectat zeci de „super-poluatori” de metan

Un instrument orbital creat de NASA a detectat zeci de „super-poluatori” de metan

Simona Chirciu
26 oct. 2022, 10:38, Social
Misiunea EMIT (Earth Surface Mineral Dust Source Investigation) condusă de către NASA cartografiază prevalenţa mineralelor cheie în deşerturile de pe planetă – informaţii care ne vor ajuta să înţelegem mai bine efectele prafului din aer asupra climei. Dar EMIT a demonstrat o altă capacitate crucială: detectarea prezenţei metanului, un puternic gaz cu efect de seră, informează NASA.
 
În datele colectate de EMIT, de când a fost instalat pe Staţia Spaţială Internaţională în luna iulie, echipa ştiinţifică a identificat peste 50 de „super-poluatori” în Asia Centrală, Orientul Mijlociu şi sud-vestul Statelor Unite. Super-poluatorii sunt instalaţii, echipamente şi alte infrastructuri, de obicei din sectorul combustibililor fosili, al deşeurilor sau al agriculturii, care emit metan în proporţii mari.
 

Emisiile de metan „sporesc” ritmul încălzirii globale

 
„Reducerea emisiilor de metan este esenţială pentru a limita încălzirea globală. Această nouă descoperire interesantă nu numai că va ajuta cercetătorii să identifice mai bine de unde provin scurgerile de metan, dar va oferi şi informaţii despre modul în care acestea pot fi abordate – rapid”, a declarat Bill Nelson, administratorul NASA.
 
„Staţia Spaţială Internaţională şi cele peste douăzeci de sateliţi şi instrumente spaţiale ale NASA au fost de mult timp de nepreţuit în determinarea schimbărilor climatice de pe Pământ. EMIT se dovedeşte a fi un instrument esenţial pentru a măsura acest puternic gaz cu efect de seră – şi pentru a-l opri la sursă”, a mai spus specialistul.
 
Noile observaţii provin din acoperirea largă a planetei oferită de orbita Staţiei spaţiale, precum şi din capacitatea EMIT de a scana porţiuni din suprafaţa Pământului lungi de zeci de kilometri lăţime, scanând în acelaşi timp zone la fel de înguste ca un teren de fotbal.
 
 „Este o capacitate unică care va ridica ştacheta eforturilor de atribuire a surselor de metan şi de atenuare a emisiilor provenite din activităţile umane”, e de părere David Thompson, cercetător ştiinţific al instrumentului EMIT şi cercetător ştiinţific principal la Jet Propulsion Laboratory al NASA din California de Sud.
 
În comparaţie cu dioxidul de carbon, metanul reprezintă o fracţiune din emisiile de gaze cu efect de seră cauzate de om, dar se estimează că este de 80 de ori mai „eficient”, tonă cu tonă”, în reţinerea căldurii în atmosferă în 20 de ani de la eliberare. În plus, în timp ce dioxidul de carbon persistă timp de secole, metanul persistă timp de aproximativ un deceniu, ceea ce înseamnă că, dacă emisiile sunt reduse, atmosfera va reacţiona într-un interval de timp similar, ceea ce va duce la o încălzire mai lentă pe termen scurt, mai arată NASA.
 

Ce a descoperit instrumentul NASA

 
„Unele dintre coloanele detectate de EMIT sunt printre cele mai mari văzute vreodată – nu seamănă cu nimic din ceea ce a fost observat vreodată din spaţiu”, spune Andrew Thorpe, un tehnolog de cercetare de la JPL care a condus efortul EMIT pentru metan. „Ceea ce am găsit într-un timp scurt depăşeşte deja aşteptările noastre”.
 
De exemplu, instrumentul a detectat o coloană de aproximativ 3,3 kilometri lungime la sud-est de Carlsbad, New Mexico, în Bazinul Permian. Unul dintre cele mai mari câmpuri petroliere din lume, Permian se întinde pe o parte din sud-estul New Mexico şi vestul Texasului.
 
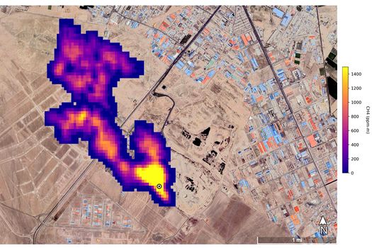
În Turkmenistan, EMIT a identificat 12 coloane de metan provenite de la infrastructura de petrol şi gaze la est de oraşul port Hazar, situat la Marea Caspică. Spre vest, unele coloane se întind pe o distanţă de peste 32 de kilometri. 
 
Echipa a identificat, de asemenea, un coloană de metan la sud de Teheran, Iran, cu o lungime de cel puţin 4,8 kilometri, provenind de la un complex important de prelucrare a deşeurilor. Metanul este un produs secundar al descompunerii, iar depozitele de deşeuri pot fi o sursă majoră.
 
Oamenii de ştiinţă estimează debite de aproximativ 18.300 de kilograme pe oră la situl din Permian, 50.400 de kilograme pe oră în total pentru sursele din Turkmenistan şi 8.500 de kilograme pe oră la situl din Iran.
 
Sursele din Turkmenistan au împreună un debit similar cu cel al scurgerii de gaze din Aliso Canyon din 2015, care a depăşit în unele momente 50.000 de kilograme pe oră. Dezastrul din zona Los Angeles s-a numărat printre cele mai mari scurgeri de metan din istoria Statelor Unite.
 
Cu o acoperire largă şi repetată din punctul său de observaţie de pe staţia spaţială, EMIT va găsi potenţial sute de super-poluatori – unii dintre ei reperaţi anterior prin măsurători în aer, în spaţiu sau la sol, iar alţii care erau necunoscuţi.
 
„Pe măsură ce va continua să cerceteze planeta, EMIT va observa locuri în care nimeni nu s-a gândit să caute poluatori de gaze cu efect de seră şi va găsi coloane la care nimeni nu se aşteaptă”, a declarat Robert Green, cercetător principal al EMIT la JPL.
 
EMIT este primul dintr-o nouă clasă de spectrometre imagistice spaţiale care studiază Pământul.

 

Recomandarea video